www.188betkr.com 讯
沉淀碳酸钙是将石灰石等原料煅烧生成石灰和二氧化碳,再加水消化生成石灰乳,然后再通入二氧化碳碳化石灰乳生成碳酸钙沉淀,根据用途可进行碳酸钙粒子表面改性处理,最后经脱水、干燥粉碎而制得。

沉淀碳酸钙是重要的无机粉体填料之一,用途十分广泛。据了解目前中国已经发展成为世界沉淀碳酸钙第一大生产与消费国,但是就生产而言,与国外同行业相比差距仍然较大。如企业规模普遍较小,设备陈旧、水平低、产品品种单一、质量差等问题都急需解决。
意大利西姆作为领先的沉淀碳酸钙生产工艺设计制造工程公司,其提供的技术、工艺和设备具有一定的先进性,对国内企业的生产具有一定的借鉴作用。
二.意大利西姆介绍
1967年,意大利西姆诞生于欧洲第二个工业大省——意大利贝加莫,贝加莫是一个具有悠久历史和生产石灰、水泥和磨细碳酸盐的地区。

西姆最初供应单轴石灰窑,三阶段水合物和包装机等,随后通过扩大其技术范围,继续引进回转窑等设备。目前已成为世界著名的提供石灰工业有关技术、设备与工程的工程公司。
三.西姆在世界
西姆主要业务包括双筒蓄能活性石灰窑,干式消石灰生产装置,PCC工厂建造等。截止2017年10月,西姆足迹遍及5大洲60个国家,共229个石灰窑、169个水化设备……
全球西姆业务分布图

各地区西姆设备分布图

229个石灰窑:
北美国+欧洲94个
南美国+中欧/东欧23个
AFTRIC+中东27个
亚洲+大洋洲85个
169个水化设备:
北美国+欧洲103个
南美国+中欧/东欧30个
AFTRIC+中东16个
亚洲+大洋洲20个
四.西姆沉淀碳酸钙工艺
西姆沉淀碳酸钙生产线

石灰煅烧
西姆石灰的煅烧采用全自动双筒蓄能气烧石灰窑,燃烧介质为天然气或煤气,体积分数在25%左右,入窑石灰石块度小,可降低石灰石的损耗,并可以生产高活性的轻烧石灰石,(相比国内机制窑活性300 ml(4NHCl))蓄能窑的活性可达370ml(4NHCl)。高活性石灰对消化工序与碳化工序设计运行有直接影响,机理上对 PCC 粒子晶型确定,成核,晶体成长,以及粒径分布有积极作用。
2.石灰消化
PCC生产中,西姆采用的三级消化技术,厢式连续搅拌消化机,消化能力大,出渣量小,设备占地面积小,Ca(OH)2浓度是浓度 8-16%。消化后过旋液分离器和振动筛,采用二级制冷,一级采用工艺水制冷入口温度74°C ,出口温度34°C;二级冷冻水制冷入口温度34°C,出口温度调到25°C以下。
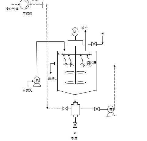
3.碳化工艺
西姆的碳化示意图

西姆的碳化采用两级碳化工艺。一级碳化为大气液比连续碳化塔,碳化过程连续进料,以便快速形成晶核。也称为晶核预成器。Ca(OH)2和CO2进行连续碳化反应。
二级碳化采用了大容积、搅拌式鼓泡碳化方式,调整pH在7以下。能够提供20、27、40、57m3等4个规格的碳化器。碳化器采用双叶轮搅拌器,碳化反应时间为60-90分钟一塔。
造纸微米钙和橡塑纳米钙的碳化

4.包覆工艺
?皂化
皂化采用30立方的皂化釜,硬脂酸与氢氧化钠高温皂化形成硬脂酸钠,皂化温度控制在80-85℃。
?活化
活化采用体积50m3,直径3.5m的活化釜,高温、高转速、高剪切搅拌活化,温度控制在80-85℃。加入皂化液后,搅拌2小时进行包覆,与碳酸钙表面结合。
5.干燥粉碎
一般的沉淀碳酸钙产品不需要粉碎可以直接包装,如果认为细粉含量低,仍有团聚,可以另外加解聚装置,采用日本细川公司生产的针形磨,进一步粉碎降低团聚体和吸油值。
对于纳米碳酸钙来说,其干燥被国内专家称为国内 PCC 技术的“瓶颈”。西姆的技术采用英国阿碎得(ATRITOR)干燥粉磨机,同时完成轻质碳酸钙PCC生产中的干燥和解聚工序,是生产高等级超细钙和纳米轻质碳酸钙的重要设备。

五.西姆产品特点与指标
平均粒径尺寸(20-70nm);比表面积(70-18 m2/g);形状规则,粒径分布小;表面包覆硬脂酸,用量1.9-4%,纯度高。
西姆的SC纳米碳酸钙指标

西姆的造纸钙指标

参考资料:国外PCC行业进展,作者刘亚雄(福建鸿丰纳米科技有限公司)










