桂林鸿程矿山设备制造有限责任公号/p>
高级会员
已认?/p>

石英尾砂由于其杂质多、铁含量高、粒度偏细等原因,国内石英砂生产企业大多未对其进行有效的综合利用,处理方式主要是自然堆放或者回填,少部分低价卖给建材公司,造成资源的大量浪费,带有药剂的浮选尾砂还会带来水体环境污染。如何对石英尾砂进行深加工满足更多行业要求、高效利用石英尾砂是行业内亟需解决的问题。石英尾砂的化学成分主要是二氧化硅,杂质主要是长石、粘土、云母、铁矿物等,只要合理开发、科学利用,就可以消除污染、变废为宝。今天为您介绍一种尾矿生产硅微粉的方法、/p>
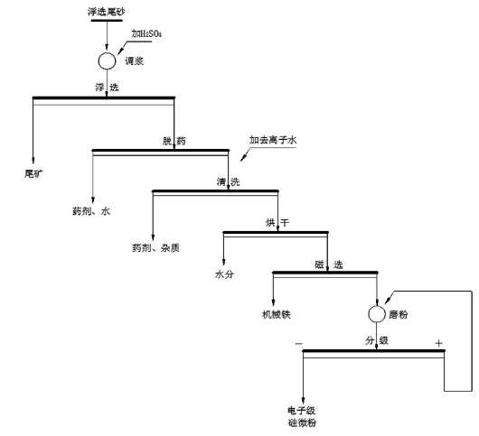
硅微粉是由天然石英(SiO2)或熔融石英(天然石英经高温熔融、冷却后的非晶态SiO2)经破碎、磨粉、浮选、酸洗提纯、高纯水处理等多道工艺加工而成的微粉。可分为普通、电工级、电子级、熔融石英、超细、纳米等不同类型。利用石英尾矿制备电子级硅微粉,是将石英浮选尾矿经调浆、浮选、脱药、清洗、烘干、磨粉、分级工艺的联合、改进和优化来制备电子级硅微粉。尾矿生产硅微粉工艺流程图如下:

尾矿生产硅微粈/p>
具体步骤如下9/p>
?)调浆:以天然脉石英浮选尾砂为原料,以浮选循环水调节成矿浆,矿浆浓度控制?0~60% ,添加H2SO4,调节矿浆pH值至2~3:/p>
?)浮选:调浆后的矿浆导入浮选机进行浮选,使用浮选循环水调节浮选浓度,浮选浓度控制在20~30%,获得浮选精砂;
?)脱?清洗:将浮选精砂依次导入螺旋洗砂机和高频脱水筛,脱除石英精砂表面药剂,再将浮选精砂导入串联式的擦洗机中,逐次采用清水、去离子水清洗得石英砂精砂;
?)烘干:将清洗脱水浓缩后的石英砂精砂进行烘干,控制石英砂精砂水分?.1%以下:/p>
?)磁选:对烘干后的石英砂精砂进行磁选,去除烘干和倒运过程中的机械铁,降低,磁性物含量,磁选场强大?.8T:/p>
?)磨粉:将磁选后的石英砂精砂导入磨粉机进行磨粉分级,控制中位粒径D?~10um,制备出电子级硅微粉
尾矿生产硅微粉为石英尾砂的高值化利用提供了一种方法。桂林鸿程作为石英砂磨粉机生产厂家,我们生产的石英砂磨粉机为硅微粉生产提供了良好的设备助力,如果您有需求,欢迎给我们来电了解设备详情,联系电话?3687861989伍工
相关文章
更多
技术文竟/p>2024-12-25
技术文竟/p>2024-12-25
技术文竟/p>2024-12-25