6648
2023-09-18
中国粉体网讯近日,连云港市生态环境局对江苏瑞莱斯石英科技有限公司年产50000吨高纯石英砂项目环境影响评价受理情况进行了公示、/p>
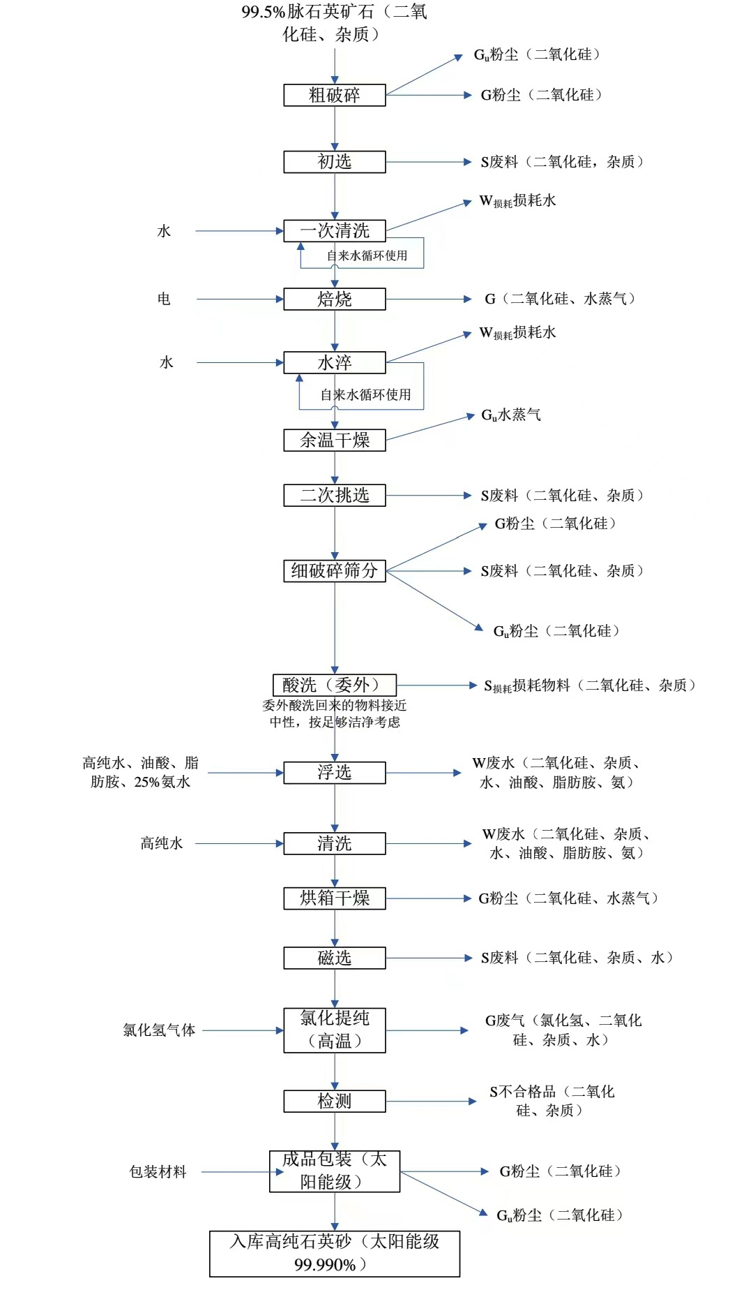
江苏瑞莱斯石英科技有限公司年产50000吨高纯石英砂项目总投?8070万元,总用地面?1333m2,计划新?条高纯石英砂生产线,配备送料机、破碎机、除尘设备、多级浮选机、烘干机、磁选机、振动筛等生产设备,采用天然石英-粗破?初?一次清?焙烧-水淬-干燥-二次挑?细破碎筛?浮?清洗-干燥-磁?氯化提纯(高纯氯化氢气体?检?包装-入库等生产工序,项目建成后可形成年产50000吨高纯石英砂的生产能力、/p>

项目建成后全厂产品方桇/span>
生产工艺流程
电子级高纯石英砂使用的质量较高石英原矿作为原料,二氧化硅含量?9.9%;太阳能级高纯石英砂使用的次一级的石英原矿石作为原料,二氧化硅含量?9.5%左右。电子级高纯石英砂设置两条生产线、太阳能级高纯石英砂设置两条生产线,其他生产工艺完全相同、/span>

电子级高纯石英砂生产工艺流程国/span>

太阳能级高纯石英砂生产工艺流程图
?)粗破碎:将生产过程用到的大块石英矿石原料在粗破碎车间进行粗破碎、/p>
?)初选:将破碎后矿石整理分选,块石尺寸?0mm×30mm大小的块状,透明及半透明和白色不透明依次为一级、二级、三级,选出杂质含量较多的为废品。将选出的各级次矿块分别堆放或装入临时包装袋或周转箱中(网格箱)待冲洗处理、/p>
?)一次清洗:将选好的矿石放入网格箱中,再置入清洗池中清水浸泡用高压水冲洗。清洗冲洗干净,以表面肉眼观察无明显杂质为准,冲洗水进入沉淀池,沉淀后的上清液回用,作为一次清洗用水、/p>
?)焙烧:将干净的块石倒入电加热煅烧炉进料料斗。煅烧炉炉温设置为二 860℃,一?00℃。炉温达到设定值时启动提升机将块石倒入炉中。设定好环形加热炉旋转时间、旋转行程和推杆出料时间以及进料量、进料间隔时间,出料时以块石煅烧发红为准、/p>
?)水淬:将煅烧发红的块石由出料推杆推出,经出料通道落入冷却水池中急冷,使其(矿石)结构变得疏松以利于下道工序粉碎、/p>
?)干燥:水淬冷却后将块石及时取出倒入网格箱中滤水,利用余热自然干燥、/p>
?)二次挑选:干燥后对矿石进行二次整理分选,选出杂质含量较多的为废品。重新调整分级,将选出的各级次矿块分别堆放、/p>
?)细破碎筛分:将煅烧后的块石经颚式破碎机、辊磨机粉碎?.4-0.1mm的砂粒(石英砂)。被粉碎的物料由尼龙周转箱接装转运至振动筛。通过筛分将粉碎后的石英砂分为20目以上?0?50目?0?100目?00?160目?60?200目等若干粒度规格。筛分后的物料委外进行酸洗处理(外委酸洗环节指用足量一定浓度的盐酸溶液进行酸洗,企业要求经酸洗回来的石英砂物料 足够洁净,pH接近中性。外委酸洗回来的物料本项目按照足够洁净考虑,外 物料损耗约量约5%)、/p>
?)石英砂浮选、清洗石英矿石经粉碎、筛分形成砂后需进入搅拌冲洗系统,进行浮选和多次高纯水清洗,以达到除杂和提高纯度。石英砂浮选及清洗系统的操作程序:
①检查水系统和水源是否正常,是否有充足的高纯水、/p>
②依次开启搅拌器电机,观察运转是否正常、/p>
③向搅拌罐加入高纯水、石英砂、油酸、脂肪胺(十二胺或十八胺)、氨水进行浮选、/p>
④浮选后排出酸溶液,加适量高纯水,搅拌清洗;清洗后排出清洗废水,重新加入适量高纯水清洗,多次重复清洗过程至石英砂浆料清洗干净为止、/p>
⑤经离心机液固分离的石英砂装盘送入烘箱干燥去除水分、/p>
?0)干燥:将石英砂装入烘盘,将烘盘放置车架上推进烘箱干燥。烘箱温度设定为180℃,调至自动控制,升温至设定温度,保?小时,停止加热?小时后开门取出被烘干物料进入下道工序、/p>
?1)磁选:磁选就是利用矿物间磁性差别来达到分离有用矿物和杂质的目的。磁选可除去石英砂中夹杂的机械铁、各种含铁磁性矿物及其他磁性矿物颗粒。强磁选还可除去弱磁性矿物及含有铁质矿物包裹体、浸染体石英颗粒、/p>
?2)氯化提纯:?100℃的高温下,在氯化氢气体气氛中煅烧石英砂,减少金属杂质含量,通过氯化提纯可以使锂钠钾等金属杂质总量由百万分之五降低至百万分之二以下,达到提纯目的。在密闭的石英炉管内通入少量氯化氢气体,维持气氛,炉管的排气口连接负压吸气排风管道,尾气含氯化氢气体,用洗气塔(喷淋塔)碱液吸附、/p>
?3)检测:磁选后的物料再经人工精细挑选、除去黑点杂质,检测、/p>
?4)成品包装:石英砂检测合格后?5kg重量装袋包装,包装后的电子级高纯石英砂、太阳能级高纯石英砂成品转运至仓库存放以待后续销售。生产过程每个环节中都必须抽样检测以确保产品质量稳定一致、/p>
参考来源:
连云港市生态环境局.江苏瑞莱斯石英科技有限公司年产50000吨高纯石英砂项目
(中国粉体网编辑整理/初末(/p>
注:图片非商业用途,存在侵权告知删除?/p>