资讯

  • 资讯
  • 价格
  • 报告

客服热线
18669518389

您所在的位置9/div> 中粉资讯 > 光伏用石英砂价格行情
石英产业周报:新?65万吨产能,石英产业又行了>/div>
2718 2025-06-27

中国粉体网讯


光伏级、电子级高纯石英砂新标准征求意见稿,来了?/strong>


近日,中国技术市场协会发布了《光伏级高纯石英砂(征求意见稿)》和《电子级高纯石英砂(征求意见稿)》,这两项标准的制定对光伏和电子产业具有重要意义、/p>


光伏级高纯石英砂(征求意见稿(/p>



电子级高纯石英砂(征求意见稿(/p>


“两步”把白岗岩变高纯石英砂?


近日,超纯矿物新材料产业技术研究院研发团队成功攻克白岗岩型高纯石英原料精细分离难题,相关技术成果已获国家发明专利授权,为我国高纯石英国产化生产开辟了新路径、/p>



建设高纯石英制品、碳化硅生产线!汉京半导体基地项目今?0月试投产


近日,辽宁汉京半导体材料有限公司产业基地土建工程已经完成,预?0月份试投产。该项目总投?0亿元,达产后,陶瓷工厂年产碳化硅立式?00件、立式舟1320件等;石英工厂年产石英管3600件、石英舟1200吨等;研发工厂年产碳化硅杂件600件、/p>



总投?亿元!中蒙二连浩特年?万吨高纯石英砂项目近冴/strong>


中蒙二连浩特—扎门乌德经济合作区首个招商引资项目——年?万吨高纯石英砂项目,目前正在稳步推进,预计今?月底实现试生产。目前,该项目工程量已完?0%,厂房及办公楼建设已完工,设备已完成订购、/p>



投资3.2亿元!山?2000吨高纯石英砂项目拟投廹/strong>


近日,临汾经济开发区行政审批服务部审批通过山西深通新材料科技有限公司新建年产12000吨高纯石英砂及制品深加工项目(一期)环评文件。项目总投?亿元分三期,一期投?.2亿元,配置高纯石英砂生产线,建成后年?.2万吨,计?025?月开工、/p>



中硅完成6N级以上超高纯石英砂大规模生产工艺设计


近日,中硅工业集团郝文华在中国科学院百项重大科技成果入桂转化活动中表示,中硅已完?N5超高纯合成石英砂大规模生产工艺设计,并且掌握11N半导体单晶硅技术、/p>



新疆阿勒泰市两宗高纯石英矿探矿权集中招标


近日,阿勒泰地区自然资源局发布两则重要公告,对新疆阿勒泰市塔尔浪一?号和3号高纯石英矿普查探矿权进行公开招标。这一举措旨在加快优势矿产资源勘查开发,推动地区经济高质量发展、/p>



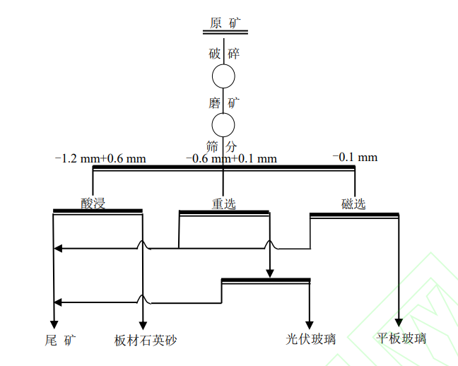
一块脉石英矿,变出三种高价值产品!


近日,中国地质科学院郑州矿产综合利用研究所发表的最新成果,成功开发出“破?磨矿-筛分-磁?酸浸”的短流程工艺。该工艺通过“梯级利用”理念,让不同粒度的脉石英矿各尽其用,为脉石英资源开发带来了突破性进展、/p>



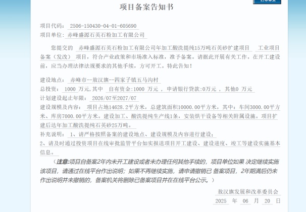
65万吨!内蒙古两家企业石英砂项目备桇/strong>


内蒙古投资项目在线审批办事大厅发布了鄂尔多斯市金齐泰矿业有限责任公司年产50万吨石英砂岩项目和赤峰盛源石英石粉加工有限公司年加工酸洗提纯15万吨石英砂扩建项目备案公示、/p>



参考来源:辽宁日报;国家知识产权局;中国技术市场协会;活力二连;临汾经济开发区管理委员会;阿勒泰地区自然资源局;北部湾技术转移转化服务中心;广西日报;内蒙古投资项目在线审批办事大厅


(中国粉体网编辑整?九怜/span>)

?/span>:图片非商业用途,存在侵权告知删除!