16522
2023-08-16
中国粉体网讯石英尾砂由于其杂质多、铁含量高、粒度偏细等原因,国内石英砂生产企业大多未对其进行有效的综合利用,处理方式主要是自然堆放或者回填,少部分低价卖给建材公司,造成资源的大量浪费,带有药剂的浮选尾砂还会带来水体环境污染。如何对石英尾砂进行深加工满足更多行业要求、高效利用石英尾砂是行业内亟需解决的问题、br/>
据了解,石英尾砂的化学成分主要是二氧化硅,杂质主要是长石、粘土、云母、铁矿物等,只要合理开发、科学利用,就可以消除污染、变废为宝。潘力等人经过深入研究,对石英尾砂进行深加工,加工成为电子级硅微粉,为尾砂的高值化利用提供了一种方案、/p>
首先我们认识一下电子级硅微粉、/p>
硅微粉是由天然石英(SiO2)或熔融石英(天然石英经高温熔融、冷却后的非晶态SiO2)经破碎、球磨(或振动、气流磨)、浮选、酸洗提纯、高纯水处理等多道工艺加工而成的微粉。可分为普通、电工级、电子级、熔融石英、超细、纳米等不同类型、/p>
根据国标SJ/T10675-2002,硅微粉可作以下分类9/p>

电子级硅微粉除了具有高介电、高耐湿、高填充量、低膨胀、低摩擦系数等优越性能外,电子行业对超细石英粉的纯度、粒度和粒度组成有相当严格的要求,其中氧化铁的限值为0.008%、/p>
电子级硅微粉的粒度分布要汁/p>

电子级硅微粉由于其具有高绝缘性、高导热性、热稳定性能好、低介电常数、低膨胀系数、低摩擦系数等优异性能,能广泛应用于集成电路、电子元件的塑封料和包装料、/p>
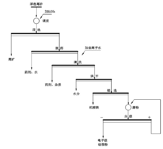
利用石英尾矿制备电子级硅微粉,是将石英浮选尾矿经调浆、浮选、脱药、清洗、烘干、磨粉、分级工艺的联合、改进和优化来制备电子级硅微粉。工艺流程图如下9/p>

脉石英浮选尾砂制备电子级硅微粉工艺流程图
具体步骤如下9/p>
?)调浆:以天然脉石英浮选尾砂为原料,以浮选循环水调节成矿浆,矿浆浓度控制?0~60% ,添加H2SO4,调节矿浆pH值至2~3:/p>
?)浮选:调浆后的矿浆导入浮选机进行浮选,使用浮选循环水调节浮选浓度,浮选浓度控制在20~30%,获得浮选精砂;
?)脱?清洗:将浮选精砂依次导入螺旋洗砂机和高频脱水筛,脱除石英精砂表面药剂,再将浮选精砂导入串联式的擦洗机中,逐次采用清水、去离子水清洗得石英砂精砂;
?)烘干:将清洗脱水浓缩后的石英砂精砂进行烘干,控制石英砂精砂水分?.1%以下:/p>
?)磁选:对烘干后的石英砂精砂进行磁选,去除烘干和倒运过程中的机械铁,降低,磁性物含量,磁选场强大?.8T:/p>
?)磨?分级:将磁选后的石英砂精砂导入磨粉-分级系统进行磨粉分级,控制中位粒径D?~10um,制备出电子级硅微粉,整个磨?分级系统中与石英??接触的部分皆采用二氧化硅、三氧化二铝或者聚氨酯材质,避免其他杂质的污染、/p>
通过以上工艺制备的的硅微粉,其SiO2?9. 5%、Fe2O3?.01%,萃取液电导率≤5us/cm,K、Na+、Cl含量均在3ppm以下,达到电子级硅微粉的质量标准,为石英尾砂的高值化利用提供了一种方法、/p>
参考来源:
?】潘力,?一种利用脉石英浮选尾砂制备电子级硅微粉的方法.
?】粉体网. 浅述电子级硅微粉的制备及应用.
(中国粉体网编辑整理/星耀(/p>
注:图片非商业用途,存在侵权请告知删除!
2025-11-11
2025-11-11
2025-11-11
2025-11-11
2025-11-11
2025-11-11
2025-11-11
2025-11-11