5412
2023-09-25
中国粉体网讯近日,东海生态环境局对一系列石英相关建设项目环境影响评价受理情况进行了公示,其中包括江苏佰恒新材料有限公司年产十万个光伏用石英仪器项目、东海县昊天石英玻璃制品有限公司年产2500吨电子级大口径石英管棒及4000吨石英器件项目、连云港元顺石英制品有限公司年产1500吨石英产品项目以及江苏瑞莱斯石英科技有限公司年产50000吨高纯石英砂项目、/p>
江苏佰恒新材料有限公号/strong>
年产十万个光伏用石英仪器项目
江苏佰恒新材料有限公司年产十万个光伏用石英仪器项目总投?2000万元,项目建筑面?6668m2,总投?2000万元,通过购置焙烧炉、粉碎机、筛选机、浮选机、烘干机、磁选机、连熔炉、拉管炉、石英切削机、打磨机、激光设备、焊接机、退火炉、车床等设备。主要有热加工经过原料拣?焙烧-水淬-破碎-筛分-酸洗(外委)-浮?清洗-脱水-烘干-磁?包装-投料-熔融-拉管-割管-稀酸浸?清洗-炉管成型-切割-打磨-喷砂-冲洗-焊接-退?抛光-检验包装等工艺;冷加工经过选料、机加工(摇臂钻加工、切片、打磨、打孔、倒角、抛光等?纯水冲洗-质检包装等工艺。形成年产十万个光伏用石英仪器(石英罩、石英扩散管、石英法兰、石英舟、石英坩埚等)的生产能力、/p>

项目产品方案?/span>

项目热加工生产工艺流稊/span>

项目冷加工生产工艺流稊/span>
东海县昊天石英玻璃制品有限公号/strong>
年产2500吨电子级大口径石英管棒及4000吨石英器件项?/strong>
东海县昊天石英玻璃制品有限公司年?500吨电子级大口径石英管棒及4000吨石英器件总投?0200万元,占地约25亩,利用连云港柏敏实业有限公司两?0457平方米厂房及1栋约4073平方米办公楼等建筑设施,购置连熔炉、真空脱羟炉、自动切割机、卧式车床、同芯同步型玻璃车床、数控加工中心等设备及检测仪器,大口径高纯石英管及石英棒采用投料→熔炼、拉管→割管→洗 →烘干→脱羟→检验→包装→入?成品?半成品库);石英器件采用高纯石英管、棒、片、块→切割→研磨→抛光→热加工→喷砂处理→稀酸浸?循环使用不外?→水清洗(达标排放)→烘干→标识→包装入库等工艺流程,项目建成后可形成年?500吨电子级大口径石英管棒及4000吨石英器件的生产能力、/p>

项目主体工程及产品方桇/span>

大口径高纯石英管及石英棒工艺流程

石英器件工艺流程
连云港元顺石英制品有限公号/strong>
年产1500吨石英产品项?/strong>
连云港元顺石英制品有限公司年?500吨石英产品项目总投?2000万元,项目占? 亩,新增建筑面积5000平方米,总投?2000万元,新购石英拉制炉、退火炉,切割机等生产设备,采用石英?熔融-拉制-切割-退?脱羟-石英棒(石英管、石英板)等生产工序,项目建成后可形成年?500 吨石英产?span style="text-indent: 2em;">生产能力、/span>

项目产品方案

项目生产工艺流程
江苏瑞莱斯石英科技有限公司
年产50000吨高纯石英砂项目
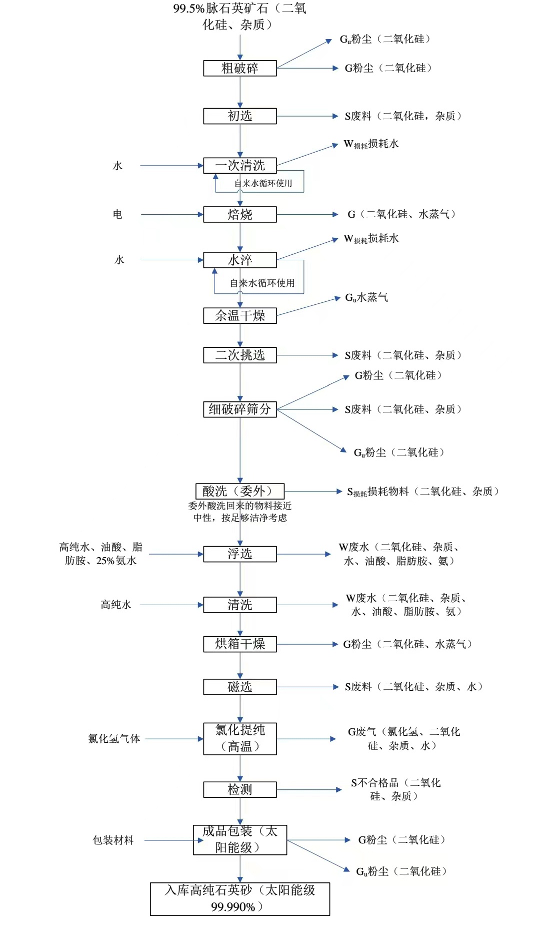
江苏瑞莱斯石英科技有限公司年产50000吨高纯石英砂项目总投?8070万元,总用地面?1333m2,计划新?条高纯石英砂生产线,配备送料机、破碎机、除尘设备、多级浮选机、烘干机、磁选机、振动筛等生产设备,采用天然石英-粗破?初?一次清?焙烧-水淬-干燥-二次挑?细破碎筛?浮?清洗-干燥-磁?氯化提纯(高纯氯化氢气体?检?包装-入库等生产工序,项目建成后可形成年产50000吨高纯石英砂的生产能力、/p>

项目建成后全厂产品方桇/span>

电子级高纯石英砂生产工艺流程国/span>

太阳能级高纯石英砂生产工艺流程图
参考来源:连云港生态环境局
(中国粉体网编辑整理/初末(/p>
注:图片非商业用途,存在侵权告知删除?/p>
2025-11-14
2025-11-13
2025-11-13
2025-11-13
2025-11-13
2025-11-13
2025-11-11
2025-11-11