留言询价
虚拟号将 180 秒后失效
使用微信扫码拨号
产品概述
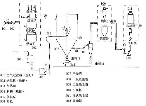
本机组是一种可以同时完成干燥和造粒的装置。按工艺要求可以调节料液泵的压力,流量,喷孔的大小,得到所需的按一定大小比例的球形颗粒、br/> 本机组工作过程为料液通过隔膜泵高压输入,喷出雾状液滴,然后同热空气并流下降,大部分粉粒由塔底排料口收集,废气及其微小粉末经旋风分离器分离,废气由抽风机排出,粉末由设在旋风分离器下端的授粉筒收集,风机出口处还可装备二级除尘装置,回收率?6-98%以上、br/> 本机组与物料接触部分的塔体、管道、分离器的材料,均采用SUS304制作。在塔体内部与外壳之间有足够的保温层,填充材料为超细玻璃棉,塔体设有观察门、视镜、光源及控制仪表,由电气控制操作台控制和显示、br/> 本机组的热源装置采用蒸汽加热或电加热器,具有操作方便、启动快、结构紧凑、热风干净清洁等优点。另外在电气控制柜内装有电加热器的控制调节装置,使进口温度无级调节。对于缺电地区可采用蒸汽加热或燃煤、燃油热风炉等方式,局部或全部代替电加热装置。本厂可提供根据用户的实际需要的各种加热方式、br/>
设备特点
干燥速度快,料液经雾化后表面积大大增加,在热风气流中,瞬间就可蒸?5-98%的水分,完成干燥的时间仅需十几秒到数十秒钟,特别适用于热敏性物料的干燥、br/> 所得产品为球状颗粒,粒度均匀,流动性好,溶解性好,产品纯度高,质量好、br/> 使用范围广,根据物料的特性,可以用热风干燥也可以用冷风造粒,对物料的适应性强、br/> 操作简单稳定,控制方便,容易实现自动化作业、br/>
应用范围
化工:有机催化剂,树脂,合成洗衣粉,油脂类,硫铵,染料,染料中间体,白碳黑,石墨,磷铵等、br/> 食品:氨基酸及类似物,调味料,蛋白质,淀粉,乳制品,咖啡抽取物,鱼粉,肉精等、br/> 制药:中成药,农药,抗生素,医药冲剂等、br/> 陶瓷:氧化镁,瓷土,各种金属氧化物,白云石等、br/> 喷雾造粒:各种肥料,氧化铝,陶瓷粉,制药,重金属超硬钢,化肥,粒状洗衣粉,中成药等、br/> 喷雾冷却造粒:胺基脂肪酸,石蜡,甘油酸脂,牛脂等、br/> 喷雾结晶,喷雾浓缩,喷雾反应等方面也经常使用、br/>
工作原理

工艺流程
技术参?br/>
型号 项目 YPG-25 YPG-50 YPG-100 YPG-150 YPG-200 YPG-300 YPG-500 YPG-1000?000 蒸发量kg/h 25 50 100 150 200 300 500 该指标按实际情况确定 隔膜泴/p> 功率kw 0.35 4 7.5 11 15 22 30 压力Mpa 根据物料实验效果?.6?之间调节,一般操作在1?之间、/p> 塔身直径mm 1300 1800 2400 2600 2800 3200 3800 设备总高mm 7800 9200 11600 14000 15300 17100 19000 电加热Kw 75 120 150 温度低于200度时,具体按实际计算 蒸汽+ Mpa+Kw 0.5+54 0.6+90 0.6+108 热风 Kcal/h 100000 150000 200000 300000 400000 600000 1000000
具有操作方便、启动快、结构紧凑、热风干净清洁等优点
YPG系列压力喷雾(造粒)干燥机的工作原理介绍>/li>
YPG系列压力喷雾(造粒)干燥机的使用方法>/li>
YPG系列压力喷雾(造粒)干燥机多少钱一台?
YPG系列压力喷雾(造粒)干燥机使用的注意事项
YPG系列压力喷雾(造粒)干燥机的说明书有吗?
YPG系列压力喷雾(造粒)干燥机的操作规程有吗>/li>
YPG系列压力喷雾(造粒)干燥机的报价含票含运费吗>/li>
YPG系列压力喷雾(造粒)干燥机有现货吗?
YPG系列压力喷雾(造粒)干燥机包安装吗?
手机版:

