中国粉体网讯脉石英是富含SiO2的高品质石英+span style="text-align: justify; text-wrap: wrap;">SiO2含量通常高于99%,是生产光伏玻璃、半导体材料、光纤通信等高端产品的核心原料。然而,我国脉石英矿床普遍存在品位低、包裹体杂质多的问题,尤其新疆某脉石英矿,原矿中除了95.72%的石英外,还含有方解石、白云母、褐铁矿等脉石矿物,以及Al、Ca、Fe等杂质元素,如何高效提纯并实现分级利用,一直是行业难题、br/>

原矿显微镜照牆/p>
近日,中国地质科学院郑州矿产综合利用研究所发表的最新成果,为脉石英资源开发带来了突破性进展——一种“短流程梯级综合利用技术”,让一块矿石通过简单工艺就能产出三种高价值产品、/p>
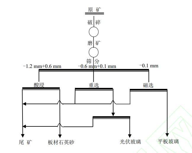
传统提纯工艺往往面临流程复杂、成本高、污染大等问题。例如,化学提纯和热处理法虽能制备高品质石英砂,但工艺繁琐,还可能带来化学试剂污染。而这次研究团队另辟蹊径,开发出“破?磨矿-筛分-磁?酸浸”的短流程工艺,通过“梯级利用”理念,让不同粒度的矿石各尽其用、/p>

试验工艺流程
光伏玻璃的“黄金原料“/strong>
-0.6mm+0.1mm粒级的石英砂通过“两段磁选”工艺实现精准提纯:第一段用0.8T磁场去除强磁性矿物,第二段采用超导磁选机,当磁场强度提升?T时,奇迹发生了——产出的石英砂SiO2含量高达99.52%,Fe2O3含量?.0094%,完全满足光伏玻璃用硅质原料的高标准(SiO2?9.0%?span style="text-align: justify; text-wrap: wrap;">Fe2O3?00mg/kg)。更关键的是,该工艺无需浮选和酸浸,真正实现了低成本、无污染生产、/p>
人造石英板材的“美白担当“/strong>
-1.2mm+0.6mm粒级:对于板材石英砂而言,白度是核心指标。研究团队采用盐酸酸浸法,通过优化工艺参数?0g/t盐酸用量?0℃温度?小时浸出时间,让石英砂白度飙升至95.62%,达到板材石英砂高级品要求。这种方法精准去除了表面及镶嵌的方解石、白云母、褐铁矿等显色杂质,为高端人造石英石板材提供了优质原料、/p>
平板玻璃的“绿色配料“/strong>
针对细粒级(-0.1mm)石英砂,研究团队采?.5T超导磁选,获得SiO2含量98.30%、Fe2O3含量0.199%的产品,满足平板玻璃用硅质原料二级品要求。虽然粒度偏细,但作为配料使用,实现了资源的全回收,避免了传统工艺中细粒级矿石被丢弃的浪费、/p>
“牛”在哪?
流程短:从矿石到产品只需“破?磨矿-筛分-磁?酸浸”,相比传统“破?色?棒磨-分级-磁?浮选”等冗长流程,该技术减少了浮选等复杂环节,工艺步骤缩短,大幅降低能耗和设备投资、/p>
成本低:以酸浸工艺为例,通过精准控制盐酸用量?0g/t)和条件,在保证效果的同时,试剂成本较传统方法降低。超导磁选技术虽设备投入较高,但长期运行能耗低,且无需大量化学药剂、/p>
更环保:传统工艺中浮选药剂和大量酸液使用是污染大户,而该技术仅在部分环节使用盐酸,且用量可控,无浮选药剂污染,废水排放量较传统工艺减少,符合绿色矿山发展要求、/p>
小结
这项技术的突破,不仅为脉石英矿的开发提供了范本,让原本因杂质含量高而受限的脉石英矿实现高效利用;根据粒度和杂质分布精准分质利用,提高资源综合利用率;短流程、低能耗、少污染的工艺,契合绿色矿山发展趋势、/p>
参考来源:
国家知识产权局
谭琦?新疆某脉石英短流程梯级综合利用技术研穵/p>
(中国粉体网编辑整?九?
?图片非商业用途,存在侵权告知删除!