
常州市龙鑫智能装备股份有限公号/p>

已认?/p>
常规的腐殖酸钠喷雾造粒干燥机,多以空气作为干燥介质。其主要缺点是干燥速率低、热效率低、排气中的显热和潜热很难回收,如果回收的话成本很高,技术难度大,所以目前此类干燥器都是将尾气作为废气排出。据行业数据统计,传统干燥工艺的热效率普遍低,干燥周期较新设备延长,不仅导致生产效率低下,还造成了大量的能源浪费、br/>
而过热蒸汽作为干燥介质的对流干燥机,除了能克服以上缺点外,还具有净耗能低、传热传质效率高、产品品质好及环境友好等优点。过热蒸汽具有高比热容与导热系数,其传热系数比热风高,可使干燥速率提升,同时实现热量循环利用,热效率提升。此外,蒸汽介质无氧气参与,避免物料氧化变质,尤其适合腐殖酸类热敏性物质,确保产品活性与色泽稳定。尾气经冷凝回收后,水可循环使用,真正实现“O排放”,环保效益显著、br/>
(1) 随着腐殖酸钾在农业、医药、环保等领域的应用持续深化,市场对产品纯度、粒度均匀性及流散性提出了高要求。从农业领域来看,前沿复合肥、水溶肥等对腐殖酸钾颗粒的球形度、粒径偏差要求愈发严格,粒径均一性要求提升至,振实密度的一致性要求提升;在医药领域,对腐殖酸钾的活性成分保留率要求稳定,避免高温氧化造成的效能损失;环保层面,行业环保合规成本不断上升,倒逼企业寻求低排放、低能耗的绿色工艺、br/> (2) 传统喷雾干燥设备易导致颗粒团聚、粒径分布不均,且能耗高、维护复杂,已成为制约行业发展的技术短板。在生产过程中因传统设备无法精准控制温度,导致腐殖酸钾活性成分损失率高,不仅影响产品质量,还增加了生产成本。面对这些挑战,龙鑫干燥基于市场需求与技术积累,推出新一代过热蒸汽喷雾造粒干燥系统,通过工艺优化与智能控制,实现产品品质与生产效率的双重跃升、br/>
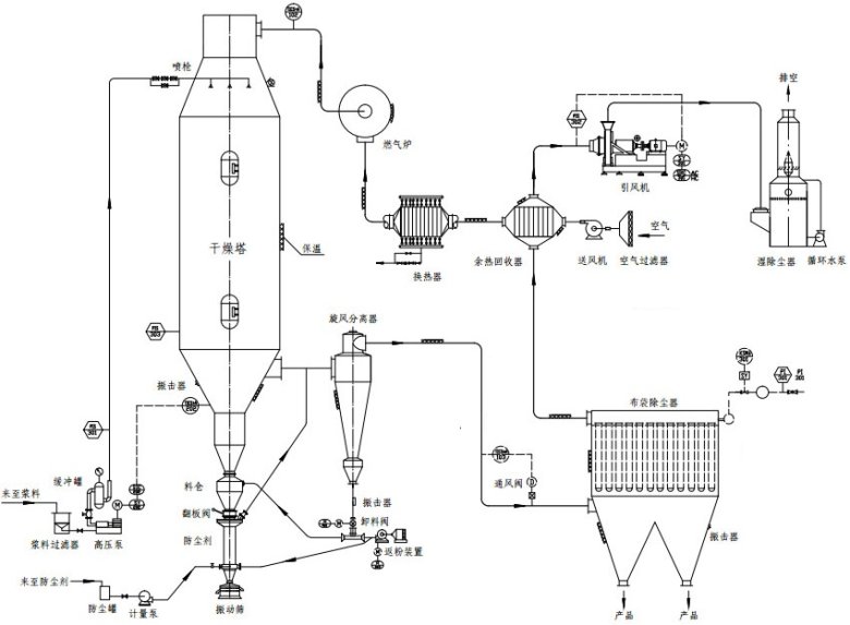
(1) 闭式循环热能管理系统
龙鑫干燥的创新技术之一在于其闭式循环热能管理系统。该系统采用全密闭氮?蒸汽循环系统,结合多级余热回用技术,将干燥过程中产生的大部分尾气循环利用,显著提升热效率。通过智能余热回收模块,系统能够自动调节热能回收与再利用的比例,确保能量损失最小化。实测数据显示,该系统较传统工艺节能,大大降低了企业的运营成本、br/> (2) 动态耦合控温技?br/> 为了满足腐殖酸钾生产中对温度控制的精准要求,龙鑫干燥研发了动态耦合控温技术。该技术采用多区段温度梯度控制策略,通过实时调节蒸汽流量与雾化压力,确保物料在干燥塔内经历“快速脱?梯度固化-表面活化”三阶段的精准处理。这一技术不仅提高了产品的含水率稳定性和粒径分布均匀性,还显著提升了产品的球形度和流散性,满足了复合肥、水溶肥等领域的严苛要求、br/> (3) 内置流化床强化造粒
龙鑫干燥还创造性地将喷雾干燥与流化床技术相融合,在干燥塔底部设置了动态流化床装置。湿物料经雾化后直接进入流化区,通过气固两相湍动实现颗粒表面包覆与致密化。这一设计不仅提高了产品的堆积密度和流动性,还有效解决了腐殖酸钾易吸潮结块的问题,提升了产品的储存稳定性和运输便利性、br/> (4) 全流程智能监控系绞br/> 为了实现生产过程的智能化管理,龙鑫干燥为其过热蒸汽喷雾造粒干燥系统搭载了全流程智能监控系统。该系统集成多个传感器,实时采集温度、压力、流量等关键参数,并通过数字孪生模型预测工艺偏差并自动修正。同时,系统还配备了多级安全联锁装置,能够在短时间内响应异常工况,确保生产连续性和人员安全。这一技术的应用极大地提升了企业的生产效率和安全管理水平、br/>
随着腐殖酸行业向精细化、前沿化转型,干燥设备的技术创新成为企业竞争力的核心。江苏龙鑫凭?0余年干燥工程经验,依托国家特种超细粉体工程技术研究中心等科研平台,持续深耕过热蒸汽干燥技术,已成功服务国内外数多家腐殖酸生产企业,产品性能获行业高度认可。未来,龙鑫将继续以客户需求为导向,推动干燥技术与智能化、绿色化深度融合,为腐殖酸产业升级贡献“龙鑫方案”、br/>
龙鑫干燥以过热蒸汽技术为突破口,重塑腐殖酸钾干燥工艺标准,为行业提供高效、节能、环保的一体化解决方案。选择龙鑫,即选择技术创新与品质保障,我们期待与您携手,共拓腐殖酸产业新未来?br/>
最新动?/p>更多