
常州市龙鑫智能装备股份有限公号/p>

已认?/p>
当前腐殖酸钠/钾喷雾造粒干燥领域普遍采用空气作为干燥介质,其固有缺陷制约行业发展9br/> (1) 干燥效率低下:热效率不足,生产周期延长;
(2) 能源浪费严重:尾气中的显热与潜热因回收成本高、技术难度大被迫直接排放:br/> (3) 环保压力剧增:废气含粉尘及未利用热能,加剧碳排放与环境污染、br/>
龙鑫干燥创新采用过热蒸汽替代空气介质,实现四大核心优势:
(1) 净耗能降低:蒸汽闭式循环系统实现热能闭环利用,热效率提升;
(2) 传质效率提升:蒸汽高导热性加速水分蒸发,干燥速率倍增:br/> (3) 产品品质升级:无氧环境抑制腐殖酸氧化降解,活性成分保留率超标:br/> (4) 零污染排放:尾气冷凝水循环利用,粉尘排放低、br/>
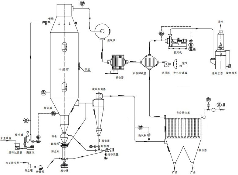
(1) 闭式循环热能管理系统:节能与产能双提卆br/> 创新设计三级蒸汽压缩热泵+板式换热器余热回收,将干燥尾气中的二次蒸汽经压缩升温后循环利用,热效率突?5%,远超行业平均水平、br/> (2) 四区段动态耦合控温技术:精准调控保障活
基于先进算法构建温度-湿度-粒径关联模型,将干燥塔分为预干燥段、恒速干燥段、降速干燥段、冷却固化段,通过PLC实时调节蒸汽流量与雾化压力。实测数据显示,控制产品含水率稳定,活性官能团保留率高,较传统工艺提升、br/> (3) 内置流化床强化造粒技术:解决吸潮结块难题
在干燥塔底部集成动态流化床装置,湿物料雾化后直接进入流化区,通过气固两相湍动实现颗粒表面包覆致密化。内蒙古某企业应用后,产品堆积密度提升,流动性指数提升,吸潮率下降,解决了运输储存中的结块问题,产品溢价高、br/> (4) 全流程智能监控系统:数字孪生驱动工艺优化
搭载工业物联网平台,集成20+传感器实时采集温度、压力、流量等参数,通过数字孪生模型预测工艺偏差并自动修正。系统内置的“智控云脑”可根据原料特性自动优化干燥参数,产品批次一致性高,人工干预率下降,显著降低操作门槛、br/> (5) 惰性气体保护防爆系统:高危工况安全保障
针对腐殖酸钾干燥过程中可能产生的可燃粉尘,配置多级防爆装置与氮气惰化系统,通过在线氧浓度监测与自动补气装置,将控制系统氧含量。该设计已通过国家防爆电气产品质量监督检测要求,实现连续长时间无安全事故运行、br/>
随着腐殖酸行业向精细化、前沿化转型,干燥设备的技术创新成为企业竞争力的核心。江苏龙鑫凭?0余年干燥工程经验,依托国家特种超细粉体工程技术研究中心等科研平台,持续深耕过热蒸汽干燥技术,已成功服务国内外数多家腐殖酸生产企业,产品性能获行业高度认可。未来,龙鑫将继续以客户需求为导向,推动干燥技术与智能化、绿色化深度融合,为腐殖酸产业升级贡献“龙鑫方案”、br/>
龙鑫干燥依托国家特种超细粉体工程技术研究中心,已服务多家腐殖酸企业9br/> (1) 高效生产:单台设备产能高,较传统提升:br/> (2) 绿色转型:年减排标煤,粉尘排放低:br/> (3) 定制化服务:提供工艺设计→设备制造→智能运维全生命周期解决方案、br/>
最新动?/p>更多