认证信息
高级会员
7平/div> 称:
常州市三泰喷雾干燥设备有限公?
证:工商信息已核宝br /> 访问量:286520
证:工商信息已核宝br /> 访问量:286520
手机网站
扫一扫,手机访问更轻杽/div>
产品分类
喷雾干燥朹/a>
LPG系列高速离心喷雾干燥机
混合朹/a>
DSH系列双螺旋锥形混合机
V型系列混合机
SYH型三维运动混合机
EYH型二维运动混合机
其它粉碎设备
制粒干燥设备
真空干燥朹/a>
沸腾干燥朹/a>
热风炈/a>
气流干燥设备
搅拌朹/a>
箱式干燥设备
袋式除尘装置及配仵/a>
产品简今/div>
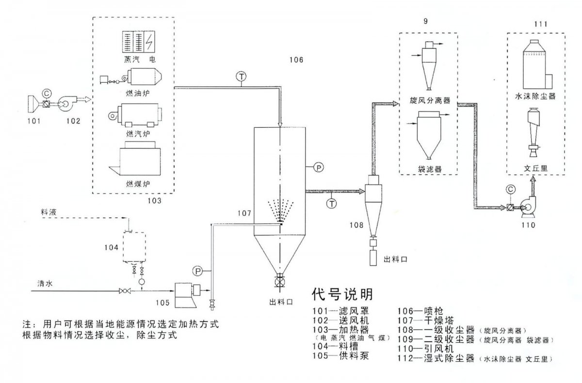
YPL系列压力平流喷雾造粒干燥朹/p>

喷雾干燥应用实例9/strong>
电 子:铁氧体粉
食 品:豆奶粉、甜菊糖、糊粽br/>医 药:中药制剂、中间体
染 印:染料、颜斘br/>洗涤剂:表面活性剂
农 药:生物农药
- 推荐产品
- 供应产品
- 产品分类
- W系列双锥混合朹/a>
- V型系列混合机
- CH系列槽形混合朹/a>
- VI型系列车强制型搅拌混合机
- DSH系列双螺旋锥形混合机
- ZF-型中草药粉碎机组
- CSJ系列粗粉碎机
- WFJ系列超微粉碎朹/a>
- CWFJ系列超微粉碎朹/a>
- GFG系列高效沸腾干燥朹/a>
- EYH型二维运动混合机
- XSG系列旋转闪蒸干燥朹/a>
- YPG系列压力喷雾造粒干燥朹/a>
- YPL系列压力平流喷雾造粒干燥朹/a>
- YZG/FZG系列真空干燥朹/a>
- MC系列脉冲布袋除尘?/a>
- YPL系列压力平流喷雾干燥朹/a>
- WF-180B/320A型吸尘微粉碎机组-180B/320A型吸尘微粉碎机组
- 30B?*粉碎机(带除尘器(/a>
- SZG系列双锥回转真空干燥朹/a>
- QPG系列气流喷雾干燥朹/a>
- ZLG振动流化床干燥机
- CT、CT-C型系列热风循环烘箰/a>
- WPG系列无菌喷雾干燥朹/a>
- RYL系列燃油、燃气热风炉系列燃油、燃气热风炉
- ZLPG系列中药提取专用喷雾干燥朹/a>
- BYP系列闭式循环喷雾干燥朹/a>
- SYH型三维运动混合机
- XF系列沸腾干燥朹/a>
- JG系列气流干燥朹/a>
- LPG系列高速离心喷雾干燥机
- XSZ系列旋转闪蒸干燥朹/a>
- 喷雾干燥朹/a>
- 混合朹/a>
- 其它粉碎设备
- 制粒干燥设备
- 真空干燥朹/a>
- 沸腾干燥朹/a>
- 热风炈/a>
- 气流干燥设备
- 搅拌朹/a>
- 箱式干燥设备
- 袋式除尘装置及配仵/a>
- 流化床干燥设夆/a>
- 旋转闪蒸干燥朹/a>
