认证信息
高级会员
8平/div> 称:
永嘉县英科泵阀有限公司.
证:工商信息已核宝br /> 访问量:852217
证:工商信息已核宝br /> 访问量:852217
手机网站
扫一扫,手机访问更轻杽/div>
产品分类
产品简今/div>
一?75H48Y(H)-200空排止回阀概述9/strong>
175H48Y(H)-200空排止回阀,主要用于火电厂给水泵出口处。配合水?小流量再循环阀工作,维持系统的安全运行、/span>
二?75H48Y(H)-200空排止回阀动作原理9/strong>
打开出口阀,给水泵启动,给水达到一定的压力后,阀芯自动升起,推离阀座,给水即流出。同时阀芯连杆拔动排空口阀片封闭排空口。当给水泵流量减小时,阀芯下落,推动连杆拔开排空阀片,开启再循环门维持水?小流量。当停泵时,阀芯自动下落关闭通道,从而防止高压水锤对给水系统的破坏、/span>
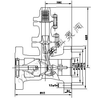
三?span style="font-size: 13px">175H48Y(H)-200空排止回阀结构图片9/strong>

四?75H48Y(H)-200空排止回阀主要技术参数:
公称压力 PN/MPa |
壳体试验压力 Ps/MPa |
工作压力 PN/MPa |
适用介质 |
工作温度/ℂ/span> |
20.O |
30.O |
20.O |
氳/span> |
≣/span>160 |
五?75H48Y(H)-200空排止回阀主要外形尺寸9/strong>
零件名称 |
材料 |
阀体、定位轮、连接法兰、排气法兰、法兰盖 |
碳素铸钢 |
导向轴、拔叉、轴套、滑块、排放套、排气盘 |
不锈钡/span> |
螺栓、螺柰/span> |
铬钼钡/span> |
衬套 |
铸铝青铜 |
阀瓣、阀瓣体、阀瓣轴、连接叉、螺毌/span> |
优质碳素钡/span> |
- 推荐产品
- 供应产品
- 产品分类
- F745X遥控浮球阀
- J44J角式衬胶截止阀
- J145X电动遥控阀
- J641H气动截止阀
- ISG立式管道离心泴/a>
- QBY铸铁气动隔膜泴/a>
- QBY衬胶气动隔膜泴/a>
- Z641F气动闸阀
- OX氧气点阀箰/a>
- MP磁力循环泴/a>
- 24DHS排泥阀专用电磁阀
- S型玻璃钢离心泴/a>
- Q61F三片式对焊球阀
- 100X遥控浮球阀
- QBY3-40食品级气动双隔膜泴/a>
- ZCZP型中温电磁阀