www.188betkr.com 讯近期,国家知识产权局公布了一项由江东翔骏材料有限公司、中天科技精密材料有限公司及江苏中天科技股份有限公司联合研发的“四氯化硅提纯系统及四氯化硅提纯方法”专利。
专利信息显示,该技术为合成石英所需高纯度四氯化硅生产提供了全新解决方案,有望推动光学、光纤及半导体行业原材料品质升级。
随着光学行业快速发展,合成石英对光学均匀性、透过率要求日益严苛。合成石英以四氯化硅为原料,在氢氧火焰中水解形成二氧化硅,最后经过高温烧结得到合成石英。因此,四氯化硅的纯度直接决定产品品质。目前四氯化硅多来源于多晶硅生产副产物,其中含有的三氯氢硅、磷、硼及金属杂质,会导致合成石英出现吸收损耗(0.2~1.1μm),严重影响产品性能。传统提纯方法以多精馏塔串联为主,不仅成本高,且产品纯度多停留在6N级别,难以满足高端领域需求,研发更高效的提纯技术成为行业迫切需求。
定制化提纯,产出合成石英“高端原料”
针对合成石英原料的特殊需求,该专利研发的提纯系统采用“靶向提纯”设计,通过“脱轻-吸附-精提-实时监测”四步工艺,精准去除影响合成石英性能的杂质,确保原料纯度达标。
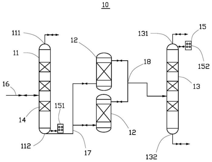
第一步脱轻除杂:原料首先进入脱轻塔,通过精馏工艺脱除沸点低于四氯化硅的三氯氢硅等轻组分。塔板内置加热体,可稳定塔内温度,避免温度波动导致的提纯不彻底问题。塔釜采出的第一中间料,已初步去除轻组分杂质,为后续吸附工艺奠定基础。
第二步吸附深度净化:第一中间料进入吸附塔后,利用氧化铝、活性硅胶、分子筛等专用吸附介质,针对性吸附金属离子、磷化合物、硼化合物等对合成石英性能影响最大的杂质。系统设计多座吸附塔备用,可在不中断生产的情况下更换吸附介质,保障原料供应稳定性,避免杂质含量波动影响合成石英生产。
第三步精提提质:经过吸附的第二中间料送入提纯塔进行二次精馏,通过精准控制塔顶温度(84~87℃)、塔釜温度(110~113℃)及回流比(15:1~30:1),进一步去除微量杂质,最终在塔顶产出高纯度四氯化硅原料,纯度可达9N级别,完全满足合成石英对原料的纯度要求,可用于光学、光纤和半导体等行业。
实时监测控品质:系统配备气相色谱仪,分别与脱轻塔塔釜、提纯塔塔顶连通,实时分析原料纯度。若检测到纯度未达标准,可立即调节塔内温度、压力、回流比等参数,确保每一批次原料品质稳定,从源头规避合成石英因原料杂质导致的性能缺陷。

四氯化硅提纯系统的结构示意图
(主要元件符号说明:四氯化硅提纯系统10;脱轻塔11;脱轻塔顶采出口111;脱轻塔釜采出口112;吸附塔12;提纯塔13;提纯塔顶采出口131;提纯塔釜采出口132;加热盘14;气相色谱仪15;第一气相色谱装置151;第二气相色谱装置152;粗硅进料管16;吸附进料管道17;吸附出料管道18)
9N级原料落地,将给合成石英带来哪些改变?
该技术产出的9N级别高纯度四氯化硅,将直接推动合成石英产业向更高品质发展。
一方面,高纯度原料可减少合成石英中的杂质含量,显著降低产品在0.2~1.1μm波段的吸收损耗,提升光学透过率与均匀性,满足光纤通信、半导体光刻等高端领域的应用需求;另一方面,相比传统6N级别原料,9N级别原料可简化合成石英后续加工工艺,降低生产成本,提升国内合成石英产品的国际竞争力。
参考来源:国家知识产权局
(www.188betkr.com 编辑整理/九思)
注:图片非商业用途,存在侵权告知删除









