www.188betkr.com 讯近日,肇庆市生态环境局怀集分局发布了关于怀集县甘洒镇中能华亿石英矿加工建设项目环境影响评价报告表受理公告。
据悉,该项目由怀集县中能华亿矿业投资有限公司投资1.2亿元建设,主要建设普通石英砂和高纯石英砂的加工生产项目,设计生产产能为普通石英砂40万吨/年、高纯石英砂20万吨/年。
产品方案一览表

据该项目环境评价报告表可知,该项目用于生产普通石英砂及高纯石英砂的石英石均来源于怀集县辖区内。
主要原辅材料及用量一览表

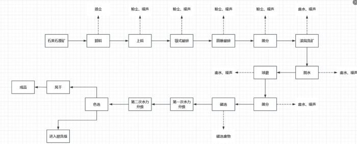
普通石英砂生产工艺主要为:原料装卸、破碎、筛分、滚筒洗砂、脱水、过滤、球磨、筛分、磁选、水力分级、脱水过滤、色选等。

普通石英砂工艺流程
高纯石英砂生产工艺主要为:配酸、酸洗、清洗等。

高纯石英砂工艺流程
肇庆市怀集县石英矿区分布
洽水镇庙坪矿区:位于怀集县洽水镇,是玻璃用脉石英矿,矿区面积0.7平方千米,资源储量为2698.80kt。
坳仔镇南塘村3号山:该矿区为建筑用石英砂岩石场,矿区面积0.0936km2。建筑用石英砂矿保有资源储量为411.52万m3,其中控制的经济基础储量(122b)矿石量365.93万m3,推断的内蕴经济资源量(333)矿石量45.59万m3。
凤岗镇俊羽石英石矿场:由怀集县中联行矿业有限公司开采,开采矿种为脉石英,开采方式为露天/地下开采,矿区面积0.0309平方千米,设计生产规模2万吨/年。
参考来源:肇庆市生态环境局怀集分局;怀集县自然资源局
(www.188betkr.com 编辑整理/九思)
注:图片非商业用途,存在侵权告知删除!












